【干货】常见人脸识别终端安装、接线大盘点
人脸识别终端在人员管控、考勤打卡以及人流量密集的安检场所有着广泛的用途,今年在疫情期间更是兼顾了人脸识别和体温检测、提醒戴口罩功能等等。
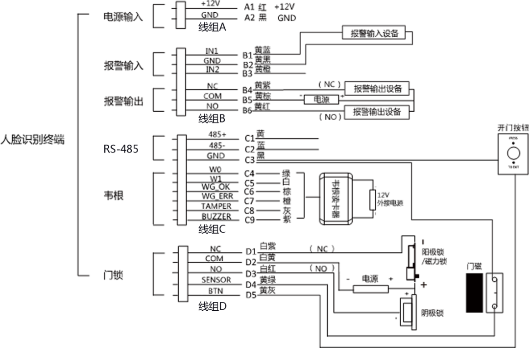
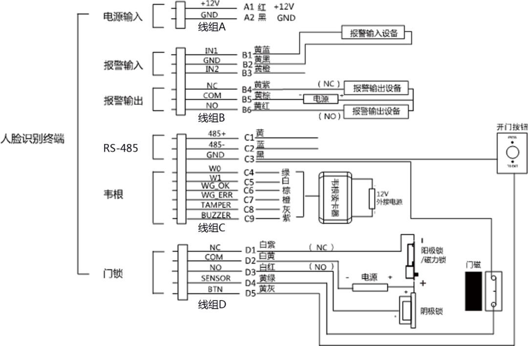
人脸识别终端依靠深度学习算法,识别速度快、准确率高,支持人脸识别、指纹、卡片、卡片和指纹等多种验证方式。人脸识别门禁系统采用以太网架构TCP/IP通讯方式,结合人脸、指纹、密码、卡片识别等技术及计算机网络技术,来实现身份识别、门禁通行等功能。 本期康康将为大家带来人脸识别终端专题,首先我们给大家盘点一下海康威视常见的人脸识别终端安装和接线。 目 录 DS-K1T671系列 DS-K1T672系列 DS-K1T641系列 DS-K1T642系列 DS-K1T671-3XF系列 DS-K1T671 系列 尺寸 (点击图片可放大查看) 外观 安装 01 ① 在墙上开孔,并安装86盒。 ② 将安装挂板固定在86盒上。 ③再用四枚配件包中的螺丝将安装挂板固定在墙面上。 注:本产品出货不带86盒。 tips 将外接设备线缆与排线线缆连接,整理线缆,确定出线方式。 注意 tips1 若设备安装在室外,接线后,需在接线出口处点玻璃胶,以防止雨水进入。 注意 tips2 若设备带指纹模块或身份证阅读模块,需将指纹模块或身份证阅读模块插入主板下方凹槽中。 02 ① 将设备自上而下扣挂在安装挂板上,并确保挂板下方突起部分插入设备背部凹槽处。 ②使用两枚紧固螺丝(SC-M4X14.5TP10-SUS)起入设备左右两侧的孔位,固定设备与安装挂板。 固定设备 打玻璃胶 ③安装完成后,在设备靠近墙的四周打玻璃胶,防止雨水进入。 接线 DS-K1T672 系列 尺寸 外观 安装 01 ① 在墙上开孔,并安装86盒。 ② 用两枚螺丝(Pa4×25)将安装挂板固定在86盒上。 安装86盒 安装挂板 ③整理线缆,确定出线方式。 02 ① 将设备与挂板对齐后平放入挂板,并确保挂板下方突起部分插入设备背部凹槽处。 ② 使用1枚螺丝(KM3×6)旋入设备左右底部的孔位,固定设备与安装挂板。 安装设备 固定设备 接线 DS-K1T641 系列 尺寸 外观 注:需使用的网线的网口过大,可使用转接线 安装 安装墙体应承受沿设备重心向下施加设备3倍重量的力,设备安装装置没有损坏,设备不脱落。 01 ① 确保墙上已预埋86盒,使用配件螺丝包中的2颗螺丝(SC-K1M4×6-SUS)将转接板固定在86盒上。 预埋86盒 固定转接板 ②将外接设备线缆与排线线缆连接,整理线缆,确定出线方式。 02 ① 使用4颗螺丝(KA4×22-SUS)将安装挂板固定在转接板上,将设备平放入挂板,并向下滑动。 固定安装挂板 挂扣设备 ② 用1枚螺丝(SC-KM3X6-H2-SUS)固定设备与安装挂板。 完成安装后,在设备后面板与墙壁连接处(左、右、上)打玻璃胶。 固定设备 打侧面玻璃胶 接线 DS-K1T642 系列 尺寸 外观 注:需使用的网线的网口过大,可使用转接线 安装 安装墙体应承受沿设备重心向下施加设备3倍重量的力,设备安装装置没有损坏,设备不脱落。 01 ①根据安装贴纸上的基准线,将安装贴纸贴在距离地面基准线1.4米处。根据安装贴纸,使用配件螺丝包中的4颗螺丝(SC-KA4x25-SUS)将安装挂板固定在墙面上。 安装贴纸 固定安装挂板 ②将外接设备线缆与排线线缆连接,整理线缆,确定出线方式。 02 将设备与挂板对齐,并将设备平放入挂板。用1枚螺丝(KM3X6-H2-SUS)固定设备与安装挂板。 挂扣设备 固定设备 接线 DS-K1T671-3XF系列 尺寸 外观 安装 内置一体式 ①在墙上开孔,并安装86盒。 ②用4枚配件包中的螺丝将安装挂板固定在86盒上,将外接设备线缆与排线线缆连接,整理线缆,确定出线方式。 ③将设备自上而下扣挂在安装挂板上,并确保挂板下方突起部分插入设备背部凹槽处。 ④使用2枚M4紧固螺丝起入设备左右两侧的孔位,固定设备与安装挂板。 安装设备 固定设备 注:本产品出货不带86盒。 外置一体式 ①在墙上开孔,并安装86盒。 ②将测温模块连接线绕过安装挂板后,将泡棉贴在安装挂板上,确保连接线夹在泡棉中心缝隙中。 ③ 再用4枚配件包中的螺丝将安装挂板固定在86盒上。将外接设备线缆与排线线缆连接,整理线缆,确定出线方式。 ④将设备自上而下扣挂在安装挂板上,并确保挂板下方突起部分插入设备背部凹槽处。 ⑤使用两枚紧固螺丝(SC-M4X14.5TP10-SUS)起入设备左右两侧的孔位,固定设备与安装挂板。 安装设备 固定设备 注:本产品出货不带86盒。 接线


